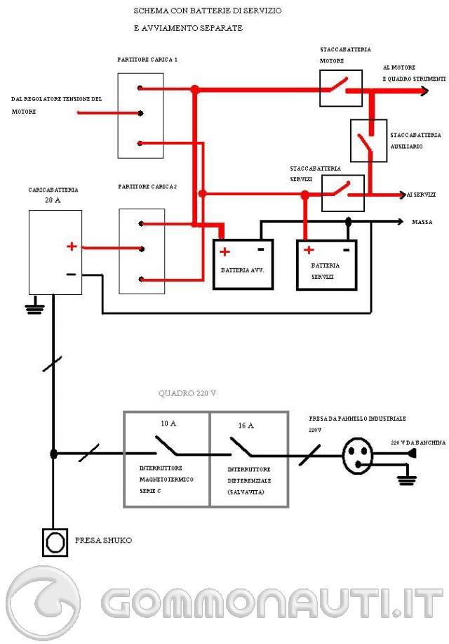
Schema elettrico evinrude 70 ?

Su richiesta di Malachia : Schema elettrico evinrude 70 membri del sito hanno presentato le immagini seguente. Dopo essere stata sottomessa al voto, ecco la foto acclamata dalla comunità nel 2015, per Schema elettrico evinrude 70 :

Questa foto corrisponde al tuo attesa per Schema elettrico evinrude 70? se sì, voti per farla salire nella classifica.

Commenti

I membri hanno proposto anche per Schema elettrico evinrude 70.



elettrico evinrude 70 © www.gommonauti.itSchema elettrico evinrude 70 © www.gommonauti.itSchema elettrico evinrude 70 © www.gommonauti.it
Schema elettrico evinrude © www.daviderenda.comSchema elettrico evinrude 70 © gommoniemotori.comSchema elettrico evinrude 70 © www.gommonauti.it
Schema elettrico evinrude 70 © gommoniemotori.comSchema elettrico evinrude 70 © www.gommonauti.itSchema elettrico evinrude 70 © www.gommonauti.it
Schema elettrico evinrude 70 © www.gommonauti.itSchema elettrico evinrude 70 © www.gommonauti.it

Attenzione, se vuole ri-utilizzare una delle foto/immagini, in relazione con Schema elettrico evinrude 70, sopra, è necessario di contattare il proprietario prima. Per fare questo, di solito bisogno solo di andare a l'indirizzo dell'immagine sul diritto d'autore.

Materie simili: